• Français
    EnglishItaliano
  • +33 4.78.44.29.47
SRA Instruments
  • Home
  • Société
    • Mission et histoire
    • Recherche et Développement
  • Produits
    • Micro GC
      • Laboratoire
      • Process
      • Terrain
      • Logiciels
    • Chromatographie en phase gazeuse
      • GC
      • GCxGC
      • Injecteurs GC
      • Détecteurs GC
      • Logiciels
    • Spectrométrie de masse
      • MS, GC-MS et GC-MS/MS
      • GC/TOF et GC/Q-TOF
      • Direct MS Inlet Probe
    • Préparation d'échantillons
      • Sample automation
      • Thermodésorbeurs et accessoires
      • Pyrolyseurs et accessoires
      • Purge & Trap
      • Passeurs automatiques et accessoires
      • Techniques d'extraction
      • Diluteurs-mélangeurs de gaz
      • Interfaces TGA
      • Automatisation des échantillons hors ligne
      • Accessoires d'échantillonnage et de désorption
    • Chromatographie liquide
      • Micro LC
    • Spectroscopie
      • FT-IR et accessoires
      • ICP-OES
      • Analyseurs XRF
      • UV-Vis
    • Analyseurs
      • Analyseurs GC PAC
      • Composés soufrés
      • COV Totaux
    • Générateurs de gaz et accessoires
      • Générateurs de gaz
      • Accessoires
  • Solutions
    • Environnement
      • Air
      • Eau
      • Sol
    • Alimentation
      • Agro-Alimentaire
      • Arômes et parfums
    • Energie et Chimie
      • Pétrochimie
      • Biométhane
      • Gaz naturel
      • Hydrogène
      • Gaz spéciaux
      • Huile de transformateur
    • Matériaux
      • Polymères
      • Emballage Alimentaire
      • Cosmétique
      • Métaux
    • Forensic et Toxicologie
      • Médicale
      • Forensic
    • Sciences de la vie
      • Pharma
  • SRA Blog
  • Événements
  • SRA Académie
    • Webinaires
  • Contacts
  • Newsletter

Energie et Chimie

  • Home
  • Solutions
  • Energie et Chimie

  • Tous
  • Pétrochimie
  • Biométhane
  • Gaz naturel
  • Hydrogène
  • Gaz spéciaux
  • Huile de transformateur
Solution Application Note Poster
Surveillance environnementale : Guide des applications de la désorption thermique
Analyseur ATEX Micro-PGC Bio-CH4 Solution
Analyseur ATEX Micro-PGC NG+H2 Solution
Analyseur d'ODO ATEX Micro-PGC Solution
Détection d'oxyde d'éthylène et d'épichlorhydrine résiduels dans les aliments par enrichissement automatisé multi-étapes par piège à espace de tête avec GC–MS/MS
EVOQUE project: Enhanced selectivity VOC detection using novel GC-QEPAS
P Determination of pharmaceuticals by capillary HPLC_MS_MS
Profilage aromatique du houblon et de la bière par extraction par sorption à haute capacité avec GC×GC– FID/TOF MS/SCD
Trace level odor monitoring
Surveillance des substances poly et perfluoroalkylées en phase gazeuse dans l'environnement et à partir de sources
Détermination des produits pharmaceutiques par HPLC-MS/MS capillaire
Caractérisation des huiles pyrolytiques issues des procédés de recyclage du plastique à l'aide de la technologie GC-VUV
Mesure de la pollution aux PFAS dans l'air ambiant par TD-GC-MS/MS
Spéciation 2D de MOSH/MOAH avec GC×GC-FID/QTOF
Identification et quantification des microplastiques
Surveillance automatisée des « toxiques atmosphériques » dans l'air ambiant par TD-GC-MS selon la méthode US EPA TO-17
Dosage des amines aromatiques dans les essences par GC-VUV Solution
Désorption thermique-GC/MS : identification et quantification des COV dans l’haleine
Analyse des surfaces métalliques avec le FTIR 4300 d’Agilent
Analyse de l’hydrogène, du gaz naturel et du biométhane Solution
Caractérisation des profils volatils des vins
Détermination quantitative de allergènes
COV dans des matrices aqueuses avec P&T-GCMSD
Dépistage non ciblé des substances per- et polyfluoroalkylées (PFAS) volatiles libérées lors de l'application de mousses filmogènes aqueuses (AFFF)
Analyse de traces de vapeurs organiques perfluorées et polyfluorées dans l'air par désorption thermique sans cryogène et chromatographie en phase gazeuse couplée à la spectrométrie de masse
Analyse des esters méthyliques d’acides gras FAMEs dans les huiles et graisses
Analyse des hydrocarbures aromatiques polycycliques HAP dans les aliments
Analyse des MCPD et glycidol dans les aliments
Analyse de gaz en dépression avec un MicroGC Solution
Mesure précise et rapide des produits de réduction du CO2 – MicroGC 990 Agilent Application Note
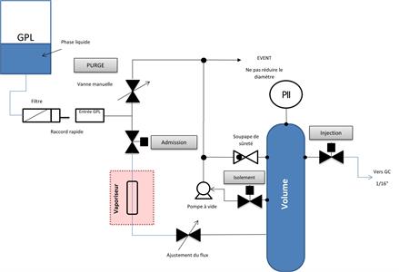
Analyse de GPL Solution
Analyse détaillée des composés soufrés dans le gaz naturel Solution
Impuretés dans le CO2 : O2, Argon, N2, Méthane et CO (des ppb aux ppm) Solution
Analyse GC en ligne de composés soufrés des ppm aux % Solution
Analyse en ligne des COV dans les eaux industrielles avec COVEX
Analyse GC de gaz sous vide et à pression contrôlée Solution
Analyse GC de N2O et CO2 dans l’air par détection plasma
Analyse GC de gaz liquéfié sous haute pression, jusqu’à 200 bar Solution
Analyseurs de THT et de TBM dans le gaz naturel Solution
Analyse de traces de COV et de soufrés dans le CO2 alimentaire
L’efficacité et la fiabilité de la GCxGC pour les applications pétrochimiques Application Note
Analyseur SRA TOGA ASTM D3612-02 Méthode C Solution
Analyse du pétrole dans l’eau via FTIR Solution
Analyse des résidus d’huiles minérales (MOSH-MOAH)
Impuretés d’argon dans l’oxygène pur Solution
Analyse multipoints en continu des gaz réfrigérants
Mesure en ligne de la qualité énergétique et de l'odorisation du biométhane, du biométhane synthétique et du gaz naturel avec Micro GC Poster
Cinq cannabinoïdes séparés et détectés en 9 minutes
Traces de BTEX dans l'eau à l'aide d'une HPLC portable
Analyse en ligne des métaux dans les eaux usées par ICP-OES entièrement automatisé

Aucune donnée disponible

SRA Instruments Sas
210 rue des Sources
69280 Marcy l'Etoile , FRANCE
TVA FR 40342068731

Ph: +33 4.78.44.29.47
Fax: +33 4.78.44.29.62
Email: info@sra-instruments.com

Powered by ATG © Copyright 2024 SRA Instruments - TVA FR 40342068731 - C.S.: Euro 250.000,00

Privacy Policy | Cookie Policy (Personnaliser) | Marketing Policy

S'inscrire à la lettre d'information

* Politique de confidentialité